当前位置> 首页 > 科技成果 > 节能环保
采用UASB-SBR-EO处理早期垃圾渗滤液实现深度除碳脱氮脱硫的方法
类 别:节能环保
地 区:市辖区
单位名称:石家庄科技大厦一楼西展厅
联系电话:0311-89687911
发布时间:2026-01-08

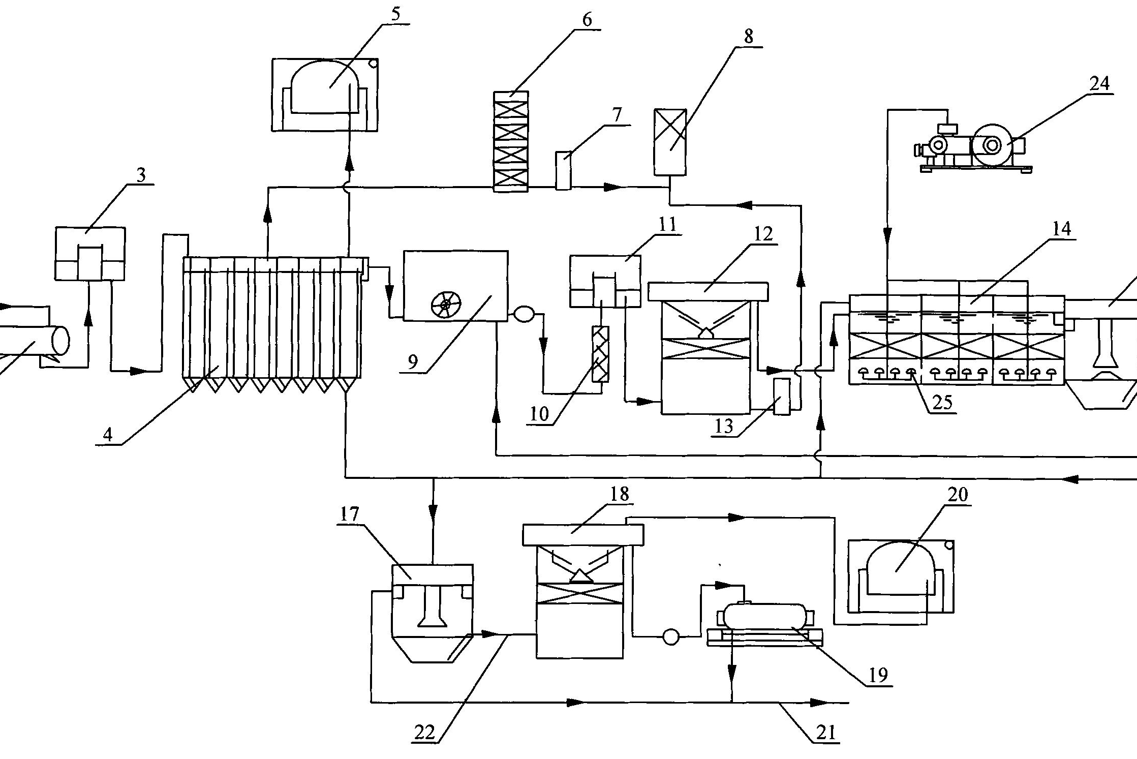
UASBSBREO处理早期垃圾渗滤液实现深度除碳脱氮脱硫的工艺方法属于除碳脱氮脱硫技术领域,广泛适用于高浓度有机污水的深度处理,尤其是对早期垃圾渗滤液的深度除碳脱氮脱硫效果显著。首先利用UASB工艺进行前端预处理,高效去除可降解COD,为后续的厌氧氨氧化反应器提供良好的理化环境;工艺选用SBR作为厌氧氨氧化反应器,合理控制pH、DO,在无任何外界碳源投加的情况下,实现了早期垃圾渗滤液的深度处理,即有机物、氨氮、硫酸盐的同步去除;通过电氧化工艺进行严格把关,深度去除难降解有机物。最终出水的有机物、氨氮、硫酸盐浓度分别为87.511mg/L、18.545mg/L、3065mg/L,分别实现了99.4%、97.6%和79.9%的有机物、氨氮和硫酸盐的去除率,并完全符合污水排放要求。